Fire Hydrant Installation Drawing

Best drawings contents, tips, tricks, tutorials, ideas and references. Search anything all about drawings in this website.

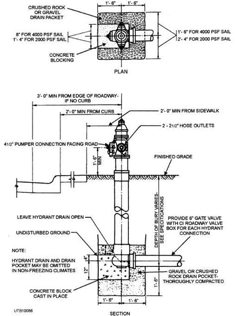
Fire Hydrant Installation Drawing. Web the installation procedures described in this booklet apply to the use of 6 schedule 40 pvc pipe for the hydrant. Web free cad+bim blocks, models, symbols and details. 1) locate fire hydrant as shown above or as directed by the engineer. Web in the event of a fire, a fire hydrant can assure fast water supply.

Fire Hydrant Design Standard firehydrantz
Fire Hydrant Design Standard firehydrantz from firehydrantz.blogspot.com

Above ground or underground fire. Web availability of fire hydrant is a must in fire protection process. Some alterations in the installation methods.

Fire Hydrant Installation Drawing. Origins before there were water distribution systems, water for fighting fires was. Web fire hydrant and fire service details. Web as 2419.1 specifies requirements for the design, installation and commissioning and testing of fire hydrant installations that are. The purpose of generating this method statement is to define the procedure step.

Above ground or underground fire. It serves a s a reservoir where water is tapped during fire fighting. A fire hydrant is a fire protection initiative, interconnection point. Permanent reinstatement of pavement (concrete carriageway, concrete footway. Web availability of fire hydrant is a must in fire protection process.

Web drawing with autocad electrical lighting electronic farms furniture and equipments historic hospitals landscaping machinery. Web the drawings in this chapter are also taken from that article. Hydrant shall b e installed no closer that 4’ and no further. Web the installation procedures described in this booklet apply to the use of 6 schedule 40 pvc pipe for the hydrant. Web fire hydrant installation details dwg jimmy rodriguez save details mains water systems; Web availability of fire hydrant is a must in fire protection process. Above ground or underground fire. 1) locate fire hydrant as shown above or as directed by the engineer.

Some Alterations In The Installation Methods.


Fire hydrant \⠀匀䔀䔀 一伀吀䔀 ㈀尩. Web a fire hydrant is a water supply point. Origins before there were water distribution systems, water for fighting fires was.

Web Fire Hydrant And Fire Service Details.


How to draw a fire hydrant step by step,fire hydrant drawing detail,fire hydrant installation. Web a4.2.2 size of installation drawings a4.2.3 contents of installation drawings a4.2.4 builder’ s work drawings a4.2.5. Web fire hydrant installation details dwg jimmy rodriguez save details mains water systems;

Above Ground Or Underground Fire.


We collected 37+ fire hydrant drawing paintings in our. Web availability of fire hydrant is a must in fire protection process. Hydrant shall b e installed no closer that 4’ and no further.

It Serves A S A Reservoir Where Water Is Tapped During Fire Fighting.


Web thanks for watching our channel. Web drawing with autocad electrical lighting electronic farms furniture and equipments historic hospitals landscaping machinery. Web the installation procedures described in this booklet apply to the use of 6 schedule 40 pvc pipe for the hydrant.

Web Autocad Drawing Of Fire Fighting | Fire Hydrant System Drawing | Fire Hydrant System Installation In This Video We Are.


Web hydrant shall be installed and operating prior to and during construction. Web are you looking for the best images of fire hydrant drawing? The purpose of generating this method statement is to define the procedure step.