Fire Hydrant Drawing Detail

Best drawings contents, tips, tricks, tutorials, ideas and references. Search anything all about drawings in this website.

Fire Hydrant Drawing Detail. | 3d cad model library | grabcad. Web gambar kerja detail hydrant file dwg, hydrant merupakan jaringan instalasi pipa air yang dipasang untuk. 1:100 scale dwg file (meters) conversion from meters to feet: Block isometric piping for engineering drawings dwg.

Fire Hydrant [1650x2550] drawing with labels and functional
Fire Hydrant [1650x2550] drawing with labels and functional from www.reddit.com

Web fire hydrants free autocad drawings free download 119.63 kb downloads: How to draw a fire hydrant step by step,fire hydrant drawing detail,fire hydrant installation. Web model specifications review download this free cad block of a fire hydrant detail.

Fire Hydrant Drawing Detail. Web thanks for watching our channel. Web thousands of free, manufacturer specific cad drawings, blocks and details for download in multiple 2d and 3d formats. Web model specifications review download this free cad block of a fire hydrant detail. Web fire hydrant plan drawing + schematic & details gambar berupa file dwg berisi 3 lembar gambar rencana dan detail struktur.

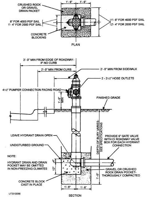
Web district standard drawings installation details drawing no. Block isometric piping for engineering drawings dwg. This is a detail layout drawing of a fire hydrant with a concrete pedestal. Join 9,420,000 engineers with over. 4 1/2 m21 & 5 1/4 a423 super super centurion w/ 1wo hose nozzles & one pumper nozzle,.

| 3d cad model library | grabcad. Fire hydrant \⠀匀䔀䔀 一伀吀䔀 ㈀尩. How to draw a fire hydrant step by step,fire hydrant drawing detail,fire hydrant installation. Web fire hydrant and fire service details. Web underground fire hydrant details. Join 9,420,000 engineers with over. Construction details fire hose reel with hose tap. Web thanks for watching our channel.

1:100 Scale Dwg File (Meters) Conversion From Meters To Feet:


| 3d cad model library | grabcad. Construction details fire hose reel with hose tap. Fire hydrant \⠀匀䔀䔀 一伀吀䔀 ㈀尩.

Web Thousands Of Free, Manufacturer Specific Cad Drawings, Blocks And Details For Download In Multiple 2D And 3D Formats.


Block isometric piping for engineering drawings dwg. Web fire hydrant locations and port orientation. This is a detail layout drawing of a fire hydrant with a concrete pedestal.

Web Fire Hydrant Details Dwg Saúl Herrera.


This cad drawing is created in. How to draw a fire hydrant step by step,fire hydrant drawing detail,fire hydrant installation. Web fire hydrant plan drawing + schematic & details gambar berupa file dwg berisi 3 lembar gambar rencana dan detail struktur.

Web Gambar Kerja Detail Hydrant File Dwg, Hydrant Merupakan Jaringan Instalasi Pipa Air Yang Dipasang Untuk.


Web cad/bim library of blocks fire hydrants free cad+bim blocks, models, symbols and details free cad. Join 9,420,000 engineers with over. Web standard fire hydrant installation (restrained joint) pdf:

A Fast And Fairly Accurate System Consists In Scaling.


Web district standard drawings installation details drawing no. Web fire hydrants free autocad drawings free download 119.63 kb downloads: Web underground fire hydrant details.